
Regulator nadrzędny
Uproszczony algorytm sterowania
Regulator nadrzędny jest obok regulatora przepływów częścią szafy nadrzędnej.
Szafa nadrzędna posiada dwa podstawowe tryby pracy: pracę w sezonie letnim oraz pracę w sezonie grzewczym. Wyboru jednego z tych trybów dokonuje się przy pomocy przełącznika wyboru trybu pracy (koloru czarnego) znajdującego się w pomieszczeniu serwerowni. Prawidłowe ustawienie tego przełącznika jest bardzo istotne, gdyż informacja ta przesyłana jest również do innych regulatorów np. (regulator przepływu, regulatorów odpływu) i w zależności od niej wybierane są różne algorytmy sterowania.
Zadania regulatora nadrzędnego
Regulator nadrzędny posiada następujące zadania:
Algorytm wyliczania mocy odniesienia i widełek mocy
Całkowita moc odniesienia można przedstawić jako sumę mocy odniesienia poszczególnych odpływów tj. Odpływu miasto, Odpływu Osiedle Przyjaźń, Odpływu Centrum Handlowe, Odpływu Fazos
|
(1.1) |
Moc odniesienia odpływu Miasto wyliczana jest wg następującego wzoru:
| Qobl_miasto = Wydnsc(Tod - Tpow, Gc1h), | (1.2) |
| Qobl_osiedle_przyjazn = Wydnsc(Tod_osiedle_przyjazn - Tpow_osiedle_przyjazn, Gc_osiedle_przyjazn), | (1.3) |
| Qobl_centrum_handlowe = Wydnsc(Tod_centrum_handlowe - Tpow_centrum_handlowe, Gc_centrum_handlowe), | (1.4) |
| Qobl_fazos = Wydnsc(Tod_fazos - Tpow_fazos, Gc_fazos), | (1.5) |
Tak jak już wspomniano wcześniej całkowita moc obliczeniowa Qobljest równa sumie mocy obliczeniowych poszczególnych odpływów.
Funkcja Wydnsc() została zdefiniowana w następujący sposób:
|
(1.6) |
Temperatura odniesienia Tod jest wyliczana na podstawie temperatury sterującej Tste (funkcja 11), temperatury normalnej Tnor (funkcja 10) oraz programowalnego współczynnika przewidywalności k_przew (funkcja 52).
Temperatura odniesienia Tod jest wyliczana w dwóch krokach - najpierw wyliczane są jej dwie składowe:
gdzie Tste - temperatura sterująca, Tnor - temperatura normalna, Tod_kor - programowalna na funkcji 45 korekta, a get_temp_tab() - funkcja wyliczająca temperaturę odniesienia w oparciu o łamaną przechodzącą przez następujące punkty charakterystyczne:
Wartość Tod_kor programowana na funkcji 45 umożliwia przesunięcie ("podniesienie" lub "opuszczenie") całej charakterystyki.
Ostatecznie temperatura odniesienia Tod jest wyliczana wg wzoru:
| Tod = Tono + (Tost - Tono) * k_przew, | (1.7) |
gdzie k_przew - programowany na funkcji 52 "współczynnik przewidywalności".
Widełki mocy ciepłowni są wyznaczone w odmienny sposób dla sezonu letniego i zimowego
| corr_Q[MW] = (Twy24h[°C] - Twy_od[°C]) * Qc24h[MW] * 1/4[°C/] * 1[] | (1.8) |
| Qmin[MW] = Qc24h[MW] - Qc24h[MW] * 10[%] - corr_Q[MW] | (1.9) |
| Qmax[MW] = Qc24h[MW] + Qc24h[MW] * 10[%] - corr_Q[MW] | (1.10) |
gdzie:
Twy24h - średnia krocząca temperatury wyjściowej ciepłowni z ostatniej doby (funkcja 46).
Twy_od - temperatura odniesienia wody z ciepłowni. W sezonie letnim jest ona programowana na funkcji 00.
Qc24h - średnia krocząca mocy ciepłowni z ostatniej doby (wartość nigdzie nie wyświetlana).
Qmin - dolna wartość widełek mocy (funkcja 20).
Qmax - dolna wartość widełek mocy (funkcja 22).
wzór 1.8. można zinterpretować następująco na każde 4°C odchyłki średniodobowej temperatury wyjściowej Twy24h korekta corr_Q przekłada się na 1% mocy.
Wartość minimalna Qmin 1.9. i maksymalna Qmax 1.10 mocy powstaje przez odpowiednio odjęcie lub dodanie 10% tej mocy oraz w obu przypadkach odjęcie korekty corr_Q.
Istnieje możliwość wyznaczenia widełek w sposób ręczny. W tym celu należy sczytać z wykresów (wykres - miesiąc) wartość średniodobową Twy24h, wartość średniodobową Qc24h oraz aktualną (wykres - dzień) Twy_od (gdy Twy_od nie było zmieniane w ciągu doby można wziąć również wartość średniodobową (wykres - miesiąc) ).
poniższy wykres pokazuje sposób sczytywania potrzebnych danych:
po podstawieniu odczytanych wartości do wzorów 1.8, 1.9, 1.10
corr_Q[MW]=(65.7[°C]-66[°C]) * 3.55[MW] * 1/4[°C/] * 1[] = 0,0266[MW]
Qmin[MW]=3,55[MW]010[%]*3,55[MW] - 0,0266[MW] = 3,19[MW]
Qmax[MW]=3,55[MW]+10[%]*3,55[MW] - 0,0266[MW] = 3,90[MW]
Obliczone wartości pokrywają się z widełkami odczytanymi z wykresu:
Algorytm wyliczania współczynnika Kpmk do korekcji mocy kotłów
Najpierw sterownik nadrzędny wylicza współczynnik korekty mocy kotłów wg następującego wzoru:
|
(1.11) |
gdzie:
Kpmk - współczynnik korekty mocy kotłów
Qobl - moc odniesienia ciepłowni (patrz wyżej)
Qsumodn - suma mocy odniesienia wszystkich pracujących kotłów (regulator nadrzędny klasyfikuje kocioł jako pracujący bądź niepracujący na podstawie jego aktualnej mocy rzeczywistej - za wartość graniczną przyjęto 0,25MW w przypadku kotła WR-10 i 0,5MW w przypadku kotła WR-25).
Qc1h - średnia moc ciepłowni z ostatniej godziny. Jako moc ciepłowni należy rozumieć sumę wszystkich odpływów ciepłowni tj. Odpływu miasto, Odpływu Osiedle Przyjaźń, Odpływu Centrum Handlowe, Odpływu Fazos
|
(1.12) |
|
(1.13) |
Jak widać na wartość Kpmk składają się dwa czynniki: pierwszy (Qobl / Qsumodn) - określa jaki jest stosunek zapotrzebowania na moc ciepłowni do sumy zaprogramowanych mocy kotłów; jeżeli stosunek ten wynosi 100% - oznacza, to, że aktualnie zaprogramowana moc na wszystkich kotłach jest równa aktualnemu zapotrzebowaniu na moc ciepłowni Qobl; jeżeli wynosiłby 200% - oznaczałoby to, ze suma zaprogramowanych mocy kotłów jest o połowę za mała w stosunku do zapotrzebowania na moc Qobl - a zatem sterownik nadrzędny będzie musiał wysłać do kotłów informację o tym, że muszą one pracować z mocą równą 200% mocy zaprogramowanej. Ponieważ jednak moc ciepłowni jest zawsze mniejsza od sumy mocy wszystkich kotłów (ze względu na potrzeby własne ciepłowni) - stąd potrzebny jest drugi czynnik ((Qobl) / (Qc1h)) - który wskazuje jaki jest stosunek mocy odniesienia do rzeczywistej mocy ciepłowni - czyli uwzględnia wydatek mocy na potrzeby własne.
Tak wyliczony współczynnik korekty mocy Kpmk jest następnie wysyłany do wszystkich kotłów, które wyliczają swoją moc odniesienia przemnażając zaprogramowaną moc zadaną przez Kpmk.
Przy tym algorytmie należy jeszcze zwrócić uwagę na dwie rzeczy:
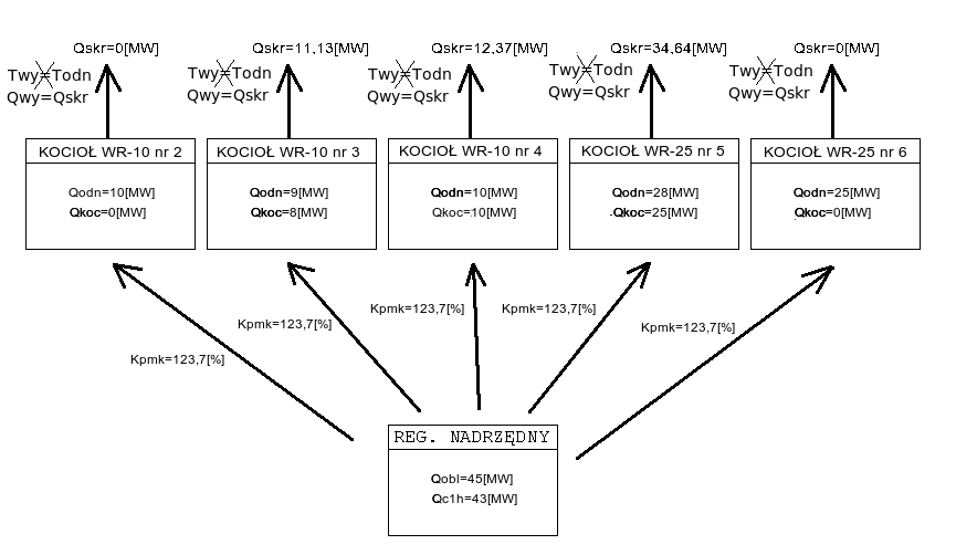
Przykład
Załóżmy, że obecnie na ciepłowni pracują kotły:
WR-10 nr 2 z zaprogramowaną wydajnością Qodn = 10[MW] i aktualną wydajnością Qkoc = 0[MW]
WR-10 nr 3 z zaprogramowaną wydajnością Qodn = 9[MW] i aktualną wydajnością Qkoc = 8[MW]
WR-10 nr 4 z zaprogramowaną wydajnością Qodn = 10[MW] i aktualną wydajnością Qkoc = 10[MW]
WR-25 nr 5 z zaprogramowaną wydajnością Qodn = 28[MW] i aktualną wydajnością Qkoc = 25[MW]
WR-25 nr 6 z zaprogramowaną wydajnością Qodn = 25[MW] i aktualną wydajnością Qkoc = 0[MW]
Moc obliczeniowa Qobl = 45[MW], natomiast moc ciepłowni z ostatniej godziny Qc1h = 43[MW]. Wówczas korzystając ze wzoru na Kpmk, możemy obliczyć jego wartość:
|
(1.14) |
Na poniższym schemacie przedstawiono zespół kotłów pracujących w algorytmie według powyższych założeń:
Poniższy (rzeczywisty) wykres pokazuje przykładowe zmiany współczynnika Kpmk w ciągu doby. Współczynnik rośnie, gdy "podnoszą się" widełki mocy (2) - co pociąga za sobą wzrost mocy ciepłowni, a spada, gdy widełki mocy obniżają się (1).
Algorytm sterowania zaworem obejścia wymienników
jeżeli (Qc10m[MW] >= Qobl[MW] - 1[MW]) i jednocześnie jeżeli (Qc10m[MW] <= Qobl[MW] - 1[MW]) to
nie podejmuj żadnych ruchów zaworem.
jeżeli (Qc10m[MW] < Qobl[MW] - 1[MW]) podaj jeden impuls otwierający na zawór.
jeżeli (Qc10m[MW] > Qobl[MW] + 1[MW]) podaj jeden impuls zamykający na zawór.
gdzie:
Qc10m - średnia wartość mocy ciepłowni z ostatnich 10 minut (funkcja 21).
Qobl - moc odniesienia (funkcja 23). Wielkość jest zdefiniowana w punkcie Algorytm wyliczania mocy odniesienia i widełek mocy
Algorytm utrzymywania stałej temperatury przed kotłami
W sezonie grzewczym (zimowym) sterownik nadrzędny utrzymuje zadaną temperaturę w kolektorze przed kotłami (programowana i wyświetlana na funkcji 40) z dokładnością do +/- 1°C. Do regulacji temperaturą w kolektorze przed kotłami są wykorzystywana jest pompa mieszania gorącego, okres regulacji wynosi 9 minut, a skok wysterowania falownika pompy - 0,1%.
Sterowanie pompą mieszania gorącego na utrzymanie temperatury przed kotłami jest przedstawione na poniższym (rzeczywistym) wykresie:
Jak widać - w sytuacji oznaczonej cyfrą 2 - gdy temperatura przed kotłami różni się od zadanej o nie więcej niż jeden 1°C - wysterowanie falownika nie zmienia się. Gdy temperatura jest jest za wysoka (sytuacja 1) - wysterowanie falownika spada, a gdy temperatura jest za niska (sytuacja 3) - wysterowanie falownika rośnie. Jak również można zauważyć - zmiany wysterowania falownika odbywają się bardzo powoli.
Algorytm utrzymywania stałego ciśnienia w.p. na wymienniku
W sezonie letnim, gdy ciepłownia od reszty systemu jest oddzielona wymiennikiem sterownik nadrzędny stara się utrzymywać aktualny spadek ciśnienia na wymienniku (funkcja 61) po stronie wysokiej wymiennika wokół wartości zadanej (funkcja 60). Rzeczywistą pracę algorytmu przedstawia poniższy wykres:
Algorytm wyliczania współczynnika dyspozycji
Współczynnik dyspozycji jest wykorzystywany do stabilizacji ciśnienia dyspozycyjnego przez regulatory odpływów.
Jest to funkcja zdefiniowana w następujący sposób:
gdzie:
tx_wsp_pdysp - zadana wartość dla mnożnika ciśnienia dyspozycyjnego przy temperaturze +12°C (funkcja 12).
Tak więc funkcja get_wsp_pdysp dla temperatur (będących parametrem funkcji) większych bądź równych 6°C jest zdefiniowana jako:
|
(1.15) |
Znaczenie poszczególnych funkcji
00 - temperatura z tabeli - Temperatura wyjściowa odniesienia. W sezonie zimowym wyliczana na podstawie temp. zewnętrznej, w sezonie letnim - programowana na funkcji 00.
01 - temperatura wody w kolektorze za kotłami - Pomiar - czujnik Pt100, zakres przetwarzania 0..200°C.
02 - temperatura zewnętrzna - Pomiar - czujnik Pt100, zakres przetwarzania -30..70°C.
03 - temperatura zewnętrzna na słońcu - Pomiar - czujnik Pt100, zakres przetwarzania -30..70°C.
04 - wysterowanie falownika pompy mieszającej - Przedstawia aktualne wysterowanie falownika pompy mieszającej
05 - wysterowanie falownika pompy mieszającej z zadajnika - Sygnał prądowy
10 - temperatura "normalna" (średnia 24-godz.) - Jest równa średniej kroczącej temperatury zewnętrznej z ostatnich 24 godzin
11 - temperatura "sterująca" - jest to skorygowana temperatura "normalna" (funkcja 10) wykorzystywana do obliczenia mocy odniesienia; na wielkość korekty wpływ mają: temperatura zewnętrzna na słońcu (funkcja 03), współczynnik wpływu słońca (funkcja 91), prędkość wiatru (funkcja 70), współczynnik wpływu wiatru (funkcja 92), sumaryczna korekta temperatury zewnętrznej (funkcja 86); jest wykorzystywana do sterowania tylko w zimie.
12 - zadana wartość dla mnożnika ciśnienia dyspozycyjnego przy temperaturze +12°C. Wartość programowana określająca wartość współczynnika dyspozycji +12°C wyrażona w procentach.
13 - wartość dla mnożnika ciśnienia dyspozycyjnego przy aktualnej temperaturze Parametr jest obliczany w następujący sposób:
| wsp_pdysp[%] = wsp_pdysp_norm[] + (wsp_pdysp_ster[] - wsp_pdysp_norm[]) * k_przew [] | (1.16) |
gdzie:
wsp_pdysp_ster - współczynnik dyspozycji od temperatury sterującej (funkcja 75).
wsp_pdysp_norm - współczynnik dyspozycji od temperatury normalnej (funkcja 76).
k_przew - współczynnik przewidywalności (funkcja 52).
14 - temperatura wyjścia n.p. wym. 6MW Fazos - temperatura po niskiej (wtórnej) stronie wymiennika 6MW odpływu Zakładów Fazos, zakres przetwarzania 0..200°C.
15 - temperatura wyjścia n.p. wym. 1MW Zakłady Mięsne - temperatura po niskiej (wtórnej) stronie wymiennika 1MW Centrum Handlowe (dawne Zakłady Mięsne), zakres przetwarzania 0..200°C.
20 - moc minimalna - Dolna wartość widełek mocy (moc odniesienia pomniejszona o 4MW); ma znaczenie tylko w zimie.
21 - moc ciepłowni - Aktualna moc ciepłowni policzona z ostatnich dziesięciu minut na podstawie temperatury wyjściowej (wartość wyświetlana na wyświetlaczu stałym), powrotnej (wartość wyświetlana na pozycji 1 panelu wyświetlaczy) oraz przepływu ciepłowni (wartość wyświetlana na pozycji 3 panelu wyświetlaczy).
22 - moc maksymalna - Górna wartość widełek mocy (moc odniesienia powiększona o 4MW); ma znaczenie tylko w zimie.
23 - moc obliczeniowa - moc wyliczona ze wzoru 1.1.
30 - aktualny przepływ systemu - Aktualny przepływ ciepłowni
31 - średni przepływ systemu - uśredniony przepływ systemu (funkcja 30) z ostatnich 3min.
42 - prędkość wiatru - Aktualna wartość prędkości wiatru (parametr pobierany z komputera).
70 - korekta zadanej mocy kotłów - wyliczona wartość korekty mocy kotłów Kpmk
corr = Tz3h - Tz24h + Tz3h - Tz_l3h + Tz6h - Tz_l6h + Tz12h - Tz_l12h + Tz24h - Tz_l24h, gdzie:
Tzxh - średnia temp. zewnętrzna z ostatnich x godzin [°C]
Tz_lxh - średnia temp. zewnętrzna z ostatnich x godzin z poprzedniej doby [°C]
98 - wejścia logiczne 5-8 - Podobnie jak funkcja 97, ale dla wejść 5-8
Wartości wyświetlane
| numer | opis |
| stały wyświetlacz | Moc silnika V1.6 - Moc silnika (Ps) [%] |
| nE | Wersja pamięci EPROM: 2313 |
| nP | Wersja programu technologicznego: 3046 |
| 00 | Prędk. obr. siln. V1.3 - Prędkość obrotowa silnika (Vobs) [rpm] |
| 01 | Napięcie na silniku V1.7 - Napięcie na silniku (Us) [V] |
| 02 | Prąd silnika V1.4 - Prąd silnika (Is) [A] |
| 03 | Moment silnika V1.5 - Moment obrotowy silnika (Ms) [%] |
| 04 | Temp. przemiennika V1.9 - Temperatura przemiennika (Tprz) [°C] |
| 05 | Proc. dop. t. sil. 10 - Temperatura silnika (Pdts) [%] |
| 10 | Częstotl. wyj. V1.1 - Częstotliwość wyjściowa (Fwy) [Hz] |
| 11 | Prędk. obr. siln. V1.3 - Prędkość obrotowa silnika (Vobs) [rpm] |
| 12 | zadana wartość dla mnożnika ciśnienia dyspozycyjnego przy temperaturze +12°C |
| 13 | wartość dla mnożnika ciśnienia dyspozycyjnego przy aktualnej temperaturze |
| 20 | Proc. dop. t. sil. 10 - Maksymalne skalowanie 1 (Max1) [%] |
| 21 | Proc. dop. t. sil. 10 - Minimalne skalowanie 2 (Min2) [%] |
| 22 | Proc. dop. t. sil. 10 - Maksymalne skalowanie 2 (Max2) [%] |
| 23 | moc obliczeniowa wynikająca z przepływu i temperatury sterującej [MW] |
| 30 | Proc. dop. t. sil. 10 - Minimalne skalowanie 1 (Min1) [%] |
| 31 | przepływ systemu (wartość średnia 3-minutowa) [t/h] |
| 40 | zadana moc w sezonie letnim [MW] |
| 42 | Moc silnika V1.6 - Moc silnika (Ps) [%] |
| 45 | korekta temperatury odniesienia na sieć [°C] |
| 46 | Napięcie na silniku V1.7 - Napięcie na silniku (Us) [V] |
| 52 | współczynnik przewidywalności [%] |
| 60 | zadany spadek ciśnienia na wymiennikach po stronie wysokiej [MPa] |
| 61 | spadek ciśnienia na wymiennikach po stronie wysokiej [MPa] |
| 65 | zadana temperatura przed kotłami [°C] |
| 66 | aktualna temperatura przed kotłami [°C] |
| 70 | korekta zadanej mocy kotlow [%] |
| 72 | temperatura odniesienia od temperatury sterującej |
| 73 | temperatura odniesienia od temperatury normalnej |
| 75 | wspolczynnik dyspozycji od temperatury sterującej |
| 76 | wspolczynnik dyspozycji od temperatury normalnej |
| 86 | sumaryczna korekta [°C] |
| 90 | temperatura zewnętrzna przy starcie sterownika [°C] |
| 91 | współczynnik wpływu słońca [-] |
| 92 | współczynnik wpływu wiatru [-] |
| 96 | skok zaworu obejscia wymienników - mieszania gorącego [s] |
| 97 | Stan wejść logicznych 1-4 |
| 98 | Stan wejść logicznych 5-8 |
Panele wyświetlaczy
| Temp. przemiennika V1.9 - Temperatura przemiennika (Tprz) [°C] | Prąd silnika V1.4 - Prąd silnika (Is) [A] |
| Proc. dop. t. sil. 10 - Minimalne skalowanie 1 (Min1) [%] | Proc. dop. t. sil. 10 - Minimalne skalowanie 2 (Min2) [%] |
Wartości stałe
| numer | minimalna wartość | maksymalna wartość | domyślna wartość | opis |
| 00 | 50 | 140 | 80 | Prędk. obr. siln. V1.3 - Prędkość obrotowa silnika (Vobs) [rpm] |
| 12 | 0 | 100 | 100 | zadana wartość dla mnożnika ciśnienia dyspozycyjnego przy temperaturze +12°C |
| 40 | 1,00 | 7,50 | 2,50 | Zadana moc w sezonie letnim |
| 45 | -15,0 | 15,0 | 11,0 | korekta do temperatury odniesienia na sieć |
| 52 | 0 | 100 | 100 | współczynnik przewidywalności |
| 60 | 0,020 | 0,400 | 0,200 | zadany spadek ciśnienia na wymiennikach po stronie wysokiej |
| 65 | 60,0 | 110,0 | 65,0 | zadana temperatura przed kotłami [°C] |
| 90 | -20,0 | 20,0 | -3,0 | temperatura zewnętrzna przy starcie sterownika |
| 91 | 0,0 | 1,0 | 0,0 | współczynnik wpływu słońca |
| 92 | 0,0 | 1,0 | 0,0 | współczynnik wpływu wiatru |
| 96 | 0,1 | 0,9 | 0,1 | skok zaworu obejscia wymienników - mieszania gorącego |
| 99 | 0 | 9999 | 0 | kod dostępu do parametrów programowalnych 0-92 |
Wejścia analogowe
| numer | opis |
| 01 | Proc. dop. t. sil. 10 - Minimalne skalowanie 1 (Min1) (4..20mA) |
| 02 | przepływ mieszania gorącego (4..20mA) |
| 03 | spadek ciśnienia na wymiennikach po stronie wysokiej (4..20mA) |
| 04 | Proc. dop. t. sil. 10 - Temperatura silnika (Pdts) (0..20mA) |
| 05 | rezerwa (0..200°C) |
| 06 | rezerwa (0..200°C) |
| 07 | rezerwa (0..200°C) |
| 08 | Napięcie na silniku V1.7 - Napięcie na silniku (Us) (0..200°C) |
| 09 | Temp. przemiennika V1.9 - Temperatura przemiennika (Tprz) (0..200°C) |
| 10 | Moc silnika V1.6 - Moc silnika (Ps) (0..200°C) |
| 11 | Moment silnika V1.5 - Moment obrotowy silnika (Ms) (-30..70°C) |
| 12 | Prąd silnika V1.4 - Prąd silnika (Is) (-30..70°C) |
Wejścia logiczne
| numer | opis |
| 01 | praca automatyczna |
| 02 | synchronizacja |
| 03 | sezon zimowy |
| 04 | rezerwa |
| 05 | rezerwa |
| 06 | rezerwa |
| 07 | test sygnalizacji |
| 08 | kasowanie awarii |
Wyjścia analogowe
| numer | opis |
| 01 | Temp. przemiennika V1.9 - Temperatura przemiennika (Tprz) [°C] |
| 02 | rezerwa |
| 03 | rezerwa |
Wyjścia przekaźnikowe
| numer | opis |
| 01 | praca automatyczna |
| 02 | otwieranie zaworu wody gorącej |
| 03 | zamykanie zaworu wody gorącej |
| 04 | rezerwa |
| 05 | rezerwa |
| 06 | sygnalizacja transmisji z komputera |
| 07 | sygnalizacja regulacji |
| 08 | średnia dobowa temperatura na sieć w normie |
| 09 | sygnalizacja braku transmisji |
| 10 | "ocieplenie" |
| 11 | koniec zakresu regulacji przepływem mieszania |
| 12 | ochlodzenie |
| 13 | rezerwa |
| 14 | rezerwa |
| 15 | rezerwa |
| 16 | buczek |
| 17 | rezerwa |
Instrukcja obsługi regulatora Z-Elektronik
Instrukcja obsługi panelu blokad
Deklaracja zgodności CE regulatora Z-Elektronik
Automatically generated by DOCGEN on 2025.06.07 03:20:59
based on /var/szarp/programy/trunk/tarnowg/sterow/2313/1000/siecwyk.c