
Regulator nadrzędny - instrukcja obsługi
Regulator nadrzędny jest obok regulatora przepływów częścią szafy nadrzędnej.
Szafa nadrzędna posiada dwa podstawowe tryby pracy: pracę w sezonie letnim oraz pracę w sezonie grzewczym. Wyboru jednego z tych trybów dokonuje się przy pomocy zwory na trzecim wejściu logicznym regulatora nadrzędnego. Prawidłowe ustawienie trybu pracy jest bardzo istotne, gdyż informacja ta przesyłana jest również do innych regulatorów (np. do regulatora przepływu, regulatorów odpływu) i w zależności od niej wybierane są różne algorytmy sterowania.
Zadania regulatora nadrzędnego
Regulator nadrzędny posiada następujące zadania:
Uwaga: w celu poprawnej współpracy regulatora nadrzędnego z regulatorami kotłów, należy na regulatorze kotła na funkcji 09 zaprogramować identyczną wartość, jak ta na regulatorze nadrzędnym na funkcji 49 (obydwa regulatory muszą pracować w takim samym algorytmie pracy).
Algorytm wyliczania mocy odniesienia i widełek mocy
Całkowitą moc odniesienia ciepłowni można przedstawić jako sumę mocy odniesienia poszczególnych odpływów, tj. Odpływ Główny oraz Odpływ Zakład.
|
(1.1) |
Moc odniesienia odpływu głównego QobG jest obliczana na podstawie programowalnej temperatury odniesienia To (funkcja 00), aktualnej temperatury wody powrotnej z sieci Tpow oraz przepływu w sieci Gwy (funkcja 30), przy czym brana jest jego wartość średnia z ostatniej godziny.
Moc odniesienia odpływu Zakład QobZ jest obliczana na podstawie wyliczanej temperatury odniesienia Tod dla tego odpływu (wyliczana jako suma aktualnej temperatury wody wyjściowej na wyjściu miasto Twy i korekty kTwy - wartość programowana na sterowniku odpływu), aktualnej temperatury wody powrotnej z sieci Tpw oraz przepływu Gwy danego odpływu, przy czym do obliczeń brana jest średnia wartość przepływu z ostatniej godziny. Wartości wszystkich pomiarów temperatur oraz przepływu są przesyłane do sterownika nadrzędnego drogą cyfrową ze sterownika odpływu Zakład, gdzie na ich podstawie wyliczana jest moc odniesienia.
Moc odniesienia każdego z odpływów wyliczana jest według następującego wzoru:
| Qobl = Wydnsc(Tod - Tpow, Gc) | (1.2) |
gdzie:
Funkcja Wydnsc() została zdefiniowana w następujący sposób:
|
(1.3) |
Temperatura odniesienia To jest wyliczana na podstawie temperatury sterującej Tste, temperatury normalnej Tnor oraz programowalnego współczynnika przewidywalności k.
Temperatura odniesienia To jest wyliczana w dwóch krokach - najpierw wyliczane są jej dwie składowe:
gdzie:
![]() |
(1.4) |
Programowalna wartość KTwy/Tod_kor (funkcja 45) umożliwia przesunięcie ("podniesienie" lub "opuszczenie") całej charakterystyki.
Ostatecznie temperatura odniesienia To jest wyliczana wg wzoru:
| Tod = Tono + (Tost - Tono) * k_przew, | (1.5) |
gdzie:
Głównym zadaniem regulatora nadrzędnego jest utrzymanie mocy ciepłowni wewnątrz widełek mocy.
Widełki mocy ciepłowni są wyznaczone w odmienny sposób dla sezonu letniego i zimowego. W sezonie letnim wartość ta wyliczana jest w następujący sposób (tylko, gdy regulator pracuje w trybie pracy w synchronizacji - w przeciwnym wypadku widełki nie są liczone):
| corr_Q[MW] = (Twy24h[°C] - Twy_od[°C]) * Qc24h[MW] * 1/4[°C/%] * 1[%] | (1.8) |
| Qmin[MW] = Qc24h[MW] - Qc24h[MW] * 10[%] - corr_Q[MW] | (1.9) |
| Qmax[MW] = Qc24h[MW] + Qc24h[MW] * 10[%] - corr_Q[MW] | (1.10) |
gdzie:
Wzór 1.8 można zinterpretować następująco: na każde 4°C odchyłki średniodobowej temperatury wyjściowej Twy korekta corr_Q przekłada się na 1% mocy. Wartość minimalna Qmin (wzór 1.9) i maksymalna Qmax (wzór 1.10) mocy powstaje przez odpowiednio odjęcie lub dodanie 10% tej mocy oraz w obu przypadkach odjęcie korekty corr_Q.
W sezonie zimowym zaś widełki mocy liczone są następująco:
| Qmin[MW] = Qobl - 0.3MW | (1.11) |
| Qmax[MW] = Qobl + 0.3MW | (1.12) |
Algorytm wyliczania współczynnika Kpmk do korekcji mocy kotłów
Pierwszym krokiem jest wyliczenie korekty mocy dla kotłów wg następującego wzoru:
|
(2.1) |
gdzie:
|
(2.2) |
|
(2.3) |
Jak widać, na wartość Kpmk składają się dwa czynniki: pierwszy (Qobl / Qodnsum) określa jaki jest stosunek zapotrzebowania na moc ciepłowni do sumy zaprogramowanych mocy kotłów. Jeżeli stosunek ten wynosi 100% - oznacza, to, że aktualnie zaprogramowana moc na wszystkich kotłach jest równa aktualnemu zapotrzebowaniu na moc ciepłowni Qobl. Jeżeli wynosiłby 200% - oznaczałoby to, że suma zaprogramowanych mocy kotłów jest o połowę za mała w stosunku do zapotrzebowania na moc Qobl, a zatem sterownik nadrzędny będzie musiał wysłać do kotłów informację o tym, że muszą one pracować z mocą równą 200% mocy zaprogramowanej. Ponieważ jednak moc ciepłowni jest zawsze mniejsza od sumy mocy wszystkich kotłów (ze względu na potrzeby własne ciepłowni) - stąd potrzebny jest drugi czynnik (Qobl / Qc1h), który wskazuje jaki jest stosunek mocy odniesienia do rzeczywistej mocy ciepłowni, czyli uwzględnia wydatek mocy na potrzeby własne.
Tak wyliczony współczynnik korekty mocy Kpmk jest następnie wysyłany przez sterownik nadrzędny do wszystkich kotłów, które wyliczają swoją moc odniesienia przemnażając zaprogramowaną moc zadaną przez Kpmk.
Przy tym algorytmie należy jeszcze zwrócić uwagę na dwie rzeczy:
Przykład
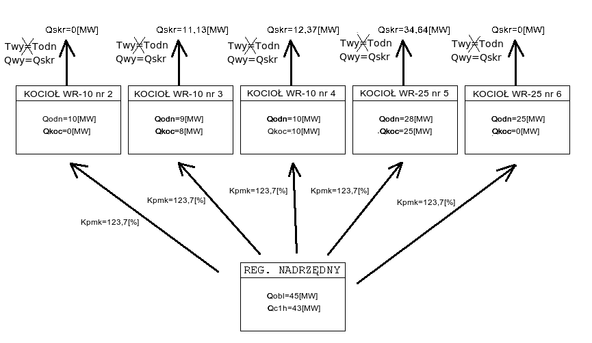
Przykład pochodzi z MPEC Tarnowskie Góry, ale jest uniwersalny dla wszystkich systemów ciepłowniczych, w których jest zaimplementowany opisywany algorytm.
Załóżmy, że obecnie na ciepłowni pracują kotły:
WR-10 nr 2 z zaprogramowaną wydajnością Qodn = 10[MW] i aktualną wydajnością Qkoc = 0[MW]
WR-10 nr 3 z zaprogramowaną wydajnością Qodn = 9[MW] i aktualną wydajnością Qkoc = 8[MW]
WR-10 nr 4 z zaprogramowaną wydajnością Qodn = 10[MW] i aktualną wydajnością Qkoc = 10[MW]
WR-25 nr 5 z zaprogramowaną wydajnością Qodn = 28[MW] i aktualną wydajnością Qkoc = 25[MW]
WR-25 nr 6 z zaprogramowaną wydajnością Qodn = 25[MW] i aktualną wydajnością Qkoc = 0[MW]
Moc obliczeniowa Qobl = 45[MW], natomiast moc ciepłowni z ostatniej godziny Qc1h = 43[MW]. Wówczas korzystając ze wzoru na Kpmk, możemy obliczyć jego wartość:
|
(2.4) |
Na poniższym schemacie przedstawiono zespół kotłów pracujących według omawianego algorytmu zgodnie z powyższymi założeniami:
![]() |
(2.5) |
Poniższy (rzeczywisty) wykres pokazuje przykładowe zmiany współczynnika Kpmk w ciągu doby. Współczynnik rośnie, gdy "podnoszą się" widełki mocy (miejsce oznaczone 2), co pociąga za sobą wzrost mocy ciepłowni, a spada, gdy widełki mocy obniżają się (miejsce oznaczone 1).
![]() |
(2.6) |
Algorytm utrzymywania mocy ciepłowni przy pomocy regulacji pompą zmieszania gorącego
Sterowanie mocą ciepłowni podczas pracy według tego algorytmu odbywa się poprzez zmiany wysterowania falownika pompy zmieszania gorącego imp_g, a więc poprzez zmianę temperatury w kolektorze przed kotłami Tkwe. Sterowanie mocą ciepłowni przy pomocy przepływu zmieszania gorącego Gg opiera się na tym, że odpowiadający algorytm w sterownikach kotłów utrzymuje stałą temperaturę wody za kotłami Tkwy, co wobec stałego przepływu wody przez kocioł powoduje, że na moc ciepłowni można wpływać przy pomocy zmian temperatury wody przed kotłami Tkwe, którą można regulować poprzez zmianę przepływu zmieszania gorącego Gg.
Sterowanie pompą zmieszania gorącego imp_g na utrzymanie mocy ciepłowni przedstawiono na poniższym wykresie:
![]() |
(3.1) |
W sytuacji oznaczonej 1 wzrasta zapotrzebowanie na moc ciepłowni (widełki mocy "podnoszą się"), a więc wysterowanie pomp zmieszania gorącego imp_g spada, co powoduje wzrost mocy ciepłowni. W sytuacji oznaczonej 2 zapotrzebowanie na moc stabilizuje się i wysterowanie pomp imp_g pozostaje stałe. Sytuacja oznaczona 3 jest odwrotna do 1 - widełki mocy "opadają", wysterowanie falownika imp_g rośnie, co powoduje spadek wydajności ciepłowni. Gwałtowna zmiana wysterowania falownika imp_g w momencie oznaczonym jako 4 została spowodowana przełączeniem regulatora w pracę w synchronizacji przez obsługę bez wcześniejszego wyregulowania wysterowania falownika przy pomocy zadajnika.
Algorytm utrzymywania stałej temperatury przed kotłami przy pomocy regulacji pompą zmieszania gorącego
Regulator pracuje według tego algorytmu, gdy aktywny jest algorytm wyliczania współczynnika Kpmk do korekcji mocy kotłów, czyli cyfrowe sterowanie kotłami. Sterownik nadrzędny pracując według tego algorytmu utrzymuje zadaną temperaturę w kolektorze przed kotłami Tkwo (funkcja 65) z dokładnością do +/- 1°C. Do regulacji temperaturą w kolektorze przed kotłami Tkwe jest wykorzystywana pompa zmieszania gorącego imp_g. Okres regulacji ustalono na 9 minut, a skok wysterowania falownika na 0.1% (tj. 0.05 Hz). Sterowanie pompą zmieszania gorącego imp_g na utrzymywanie temperatury wody w kolektorze przed kotłami zostało przedstawione na poniższym wykresie:
![]() |
(4.1) |
Algorytm wyliczania współczynnika dyspozycji
Współczynnik dyspozycji Wp jest wykorzystywany do stabilizacji ciśnienia dyspozycyjnego przez regulatory odpływów. Na jego wartość składają się dwie składowe: składowa pochodząca od temperatury sterującej Tste oraz składowa pochodząca od temperatury normalnej Tnor. Każda z nich jest obliczana przy użyciu funkcji get_wsp_pdysp.
Współczynnik dyspozycji jest wykorzystywany do stabilizacji ciśnienia dyspozycyjnego przez regulatory odpływów.
Jest to funkcja zdefiniowana w następujący sposób:
gdzie:
tx_wsp_pdysp - zadana wartość dla mnożnika ciśnienia dyspozycyjnego przy temperaturze +12°C (funkcja tx_wsp_pdysp - funkcja).
Tak więc funkcja get_wsp_pdysp dla temperatur (będących parametrem funkcji) większych bądź równych 6°C jest zdefiniowana jako:
|
(5.1) |
W pierwszym kroku wyliczane są składowe współczynnika dyspozycji:
gdzie:
Po wyliczeniu składowych w ten sposób ostateczna wartość współczynnika dyspozycji Wp/Wd wyliczana jest ze wzoru:
|
(5.2) |
Znaczenie poszczególnych funkcji
Wyświetlacz stały [TEMPERATURA WYJ] - temperatura wody wyjściowej do sieci [°C] - Pomiar z czujnika Pt100, zakres przetwarzania 0..200°C, wejście 10.
00 - temperatura z tabeli [°C] - Temperatura wody wyjściowej do utrzymania. W sezonie zimowym wyliczana na podstawie temp. zewnętrznej, w sezonie letnim - programowana na funkcji 00.
01 - temperatura wody w kolektorze za kotłami [°C] - Wartość mierzona czujnikiem Pt100, zakres przetwarzania 0..200°C.
02 - temperatura zewnętrzna [°C] - Wartość mierzona czujnikiem Pt100, zakres przetwarzania -30..70°C.
03 - temperatura zewnętrzna na słońcu [°C] - Wartość mierzona czujnikiem Pt100, zakres przetwarzania -30..70°C.
04 - wysterowanie falownika pompy mieszania gorącego [%] - Sygnał prądowy wychodzący z regulatora (wyjście prądowe nr 1). W trybie pracy ręcznej regulator nie steruje falownikiem pompy zmieszania gorącego - elektrycznie obwód zamknięty jest w ten sposób, że sygnał prądowy z zadajnika w szafie jest wprost (z pominięciem sterownika) podawany na wejście prądowe falownika pompy zmieszania gorącego. W trybie synchronizacji sygnał prądowy na wyjściu prądowym nr 1 jest równy wysterowaniu z zadajnika falownika pompy zmieszania gorącego - sygnałowi prądowemu na wejściu analogowym nr 5, wyświetlanemu na funkcji 05, dlatego też wskazania na funkcjach 04 i 05 pokrywają się. W trybie pracy automatycznej wartość wysterowania jest dobierana przez algorytm sterowania. Wartość wysterowania może być zmieniana w granicach od 50% do 100%.
05 - wysterowanie falownika z zadajnika [%] - Sygnał prądowy z zadajnika 4-20mA. W trybie pracy ręcznej nie jest pokazywany, ponieważ obwód jest elektrycznie zamknięty z pominięciem sterownika i sygnał z zadajnika jest wysyłany prosto do falownika. Potencjometr zadajnika jest dziesięcioobrotowy, jedna działka na potencjometrze odpowiada 1% wysterowania (0.05Hz).
10 - temperatura "normalna" (średnia 24-godz.) [°C] - Arytmetyczna średnia krocząca z temperatury zewnętrznej z ostatnich 24 godzin. Jest ona uaktualniana co jedną godzinę
11 - temperatura sterująca [°C] - Jest to skorygowana temperatura normalna (funkcja 10) wykorzystywana do obliczenia mocy odniesienia (funkcja 23). Na wielkość korekty wpływ mają: temperatura zewnętrzna na słońcu (funkcja 03), współczynnik wpływu słońca (funkcja 91), prędkość wiatru (funkcja 70), współczynnik wpływu wiatru (funkcja 92) oraz sumaryczna korekta temperatury zewnętrznej (funkcja 86). Wartość ta jest wykorzystywana do sterowania tylko w zimie.
14 - korekta zadanej mocy kotłów [%] - Wartość ta jest obliczana według algorytmu wyliczania współczynnika Kpmk do korekcji mocy kotłów.
15 - zadana wartość mnożnika ciśnienia dyspozycyjnego przy temperaturze +12°C [%] - Wartość programowana określająca wartość współczynnika dyspozycji +12°C, wyrażona w procentach.
16 - wartość mnożnika ciśnienia dyspozycyjnego przy aktualnej temperaturze [%] - Wartość ta jest obliczana według algorytmu wyliczania współczynnika dyspozycji.
20 - moc minimalna ciepłowni [MW] - Dolna wartość widełek mocy: w lecie wyliczana jako zadana moc odniesienia (funkcja 45) pomniejszona 10%, w zimie zaś według wzorów podanych powyżej.
21 - moc ciepłowni [MW] - Aktualna moc ciepłowni wyliczona z ostatnich dziesięciu minut na podstawie temperatury wyjściowej (wartość wyświetlana na wyświetlaczu stałym), powrotnej (wartość wyświetlana na pozycji 1 panelu wyświetlaczy) oraz przepływu ciepłowni (wartość wyświetlana na funkcji 30).
22 - moc maksymalna ciepłowni [MW] - Górna wartość widełek mocy: w lecie wyliczana jako zadana moc odniesienia (funkcja 45) powiększona 10%, w zimie zaś według wzorów podanych powyżej.
24 - moc maksymalna pracujących kotłów [MW] - Jest to suma maksymalnych mocy pochodzących od poszczególnych sterowników kotłów.
30 - aktualny przepływ systemu[t/h] - Wartość mierzona w ciepłomierzu, a odbierana przez regulator na pierwszym wejściu analogowym.
31 - przepływ z ostatnich 3-ch minut [t/h] - Wartość przepływu (funkcja 30) uśredniona z ostatnich trzech minut.
40 - stan analizy kotłow [-] - Informacja o tym, czy kotły pracują w trybie pracy w analizie.
45 - korekta temperatury odniesienia [°C] - Wartość programowalna, która pozwala wprowadzić dodatkową korektę do wyliczanej temperatury odniesienia na sieć.
46 - średnia dobowa temperatura wyjściowa [°C] - Średnia krocząca temperatury wyjściowej na sieć z ostatnich 24 godzin.
49 - numer algorytmu (0 - "nowy", 1 - "stary") [-] - Numer algorytmu pracy regulatora. Parametr ten służy do wyboru jednego z dwóch dostępnych algorytmów pracy w sezonie zimowym: zaprogramowanie wartości 0 wybiera algorytm z cyfrowym przesyłaniem zadanej mocy do kotłów, zaś zaprogramowanie wartości 1 wybiera algorytm ze sterowaniem mocą ciepłowni za pośrednictwem pompy zmieszania gorącego. Wartość ta ma znaczenie jedynie w sezonie zimowym.
50 - przepływ odniesienia przez mieszanie gorące [t/h] - Wartość mierzona w ciepłomierzu, a odbierana przez regulator na drugim wejściu analogowym.
52 - współczynnik przewidywalności [%] - Wartość programowalna, wykorzystywana w algorytmie wyliczania mocy odniesienia i widełek mocy oraz w algorytmie wyliczania współczynnika dyspozycji.
61 - prędkość wiatru - Aktualna wartość prędkości wiatru (wartość pobierana z komputera).
65 - zadana temperatura przed kotłami [°C] - Wartość programowalna oznaczająca zadaną temperaturę w kolektorze przed kotłami, którą regulator ma utrzymywać. Wartość ta ma znaczenie tylko podczas pracy według algorytmu utrzymywania stałej temperatury przed kotłami (na funkcji 49 jest zaprogramowana wartość 0).
66 - aktualna temperatura przed kotłami [°C] - Wartość ta nie jest faktycznie mierzona, lecz wyznaczana jest jako temperatura wody przed kotłem (pomiar w sterowniku kotła), który ma aktualnie najwyższą moc.
61 - prędkość wiatru - Aktualna wartość prędkości wiatru (wartość pobierana z komputera).
86 - sumaryczna korekta [°C] - Korekta do temperatury sterującej pochodząca od temperatury zewnętrznej mająca na celu uwzględnienie tendencji zmian temperatury zewnętrznej. Wyliczana jest ona w następujący sposób:
| corr = Tz3h - Tz24h + Tz3h - Tz_l3h + Tz6h - Tz_l6h + Tz12h - Tz_l12h + Tz24h - Tz_l24h | (6.1) |
gdzie:
90 - temperatura "startu" [°C] - Wartość programowalna, która jest podstawiany do wszystkich wartości średnich temperatur zewnętrznych, gdy sterownik nie posiada jeszcze rzeczywistych temperatur średnich niezbędnych do wyliczenia korekt temperatury sterującej. Dlatego też po każdorazowym przeprogramowaniu sterownika jako temperaturę startu należy ustawić wartość temperatury sterującej (funkcja 11) bezpośrednio sprzed programowania.
91 - współczynnik wpływu słońca [°C/°C] - Wartość programowalna ustalająca w jakim stopniu pomiar temperatury na słońcu wpływa na temperaturę sterującą.
92 - współczynnik wpływu wiatru [°C/m/s] - Wartość programowalna ustalająca w jakim stopniu prędkość wiatru wpływa na temperaturę sterującą.
97 - Stan wejść logicznych 1-4 - Wejścia logiczne 1-4. Każda cyfra na wyświetlaczu odpowiada stanowi wejścia logicznego: pierwsza - wejście 1, druga - wejście 2, trzecia - wejście 3, czwarta - wejście 4. Stan "0" oznacza wejście rozwarte, stan "1" oznacza wejście zwarte.
98 - Stan wejść logicznych 5-8 - Wejścia logiczne 5-8. Jak funkcja 97, ale cyfry na wyświetlaczu odpowiadają wejściom logicznym: pierwsza - wejście 5, druga - wejście 6, trzecia - wejście 7, czwarta - wejście 8.
Panel wyświetlaczy nr 2, pozycja na wyświetlaczu: 1 - temperatura wody powrotnej [°C] - Pomiar z czujnika Pt100, zakres przetwarzania 0..200°C, wejście 9 .
Panel wyświetlaczy nr 2, pozycja na wyświetlaczu: 2 - temperatura zewnętrzna [°C] - Wartość mierzona czujnikiem Pt100, zakres przetwarzania -30..70°C.
Panel wyświetlaczy nr 2, pozycja na wyświetlaczu: 3 - przepływ systemu [t/h] - Wartość mierzona w ciepłomierzu, a odbierana przez regulator na pierwszym wejściu analogowym.
Panel wyświetlaczy nr 2, pozycja na wyświetlaczu: 4 - wydajność ciepłowni [MW] - Aktualna moc ciepłowni wyliczona z ostatnich dziesięciu minut na podstawie temperatury wyjściowej (wartość wyświetlana na wyświetlaczu stałym), powrotnej (wartość wyświetlana na pozycji 1 panelu wyświetlaczy) oraz przepływu ciepłowni (wartość wyświetlana na funkcji 30).
Ogólne uwagi na temat obsługi sterownika
Na szafie regulatora znajduje się przełącznik zmiany trybu pracy, który pozwala na przechodzenie pomiędzy trybami: 1 - sterowanie ręczne, 2 - praca w synchronizacji, 3 - praca automatyczna. Poszczególne tryby pracy wiążą się nie tylko z rozkazami wydawanymi do sterownika, ale także z połączeniami elektrycznymi wewnątrz szafy. W szafie regulatora znajdują się przyciski: kasowania awarii i kontroli sygnalizacji. W przypadku zaistnienia awarii odpowiednia lampka na szafie regulatora mruga i ewentualnie towarzyszy temu sygnał dźwiękowy. Kasowanie awarii powoduje, że sygnał dźwiękowy zostaje wyłączony, a lampka świeci się światłem ciągłym - jeśli stan awaryjny, który spowodował jej załączenie, wciąż trwa - lub gaśnie - jeśli stan awaryjny minął. W przypadku zaistnienia stanu awaryjnego powtórne załączenie sygnału dźwiękowego wymaga więc skasowania awarii przez naciśnięcie przycisku, ustąpienia stanu awaryjnego i jego powtórnego zaistnienia. Kontrola sygnalizacji ma na celu sprawdzenie, czy wszystkie lampki i sygnalizacja dźwiękowa są sprawne - naciśnięcie tego przycisku powoduje załączenie wszystkich lampek na czas jego przyciśnięcia.
Tryby pracy regulatora oraz przełączanie między nimi
Regulator może pracować w jednym z trzech trybów pracy, które są wybierane przy pomocy trójpozycyjnego przełącznika. Dostępne są następujące tryby pracy:
Przełączanie z trybu pracy ręcznej do trybu synchronizacji jest kłopotliwym przełączeniem. W trybie synchronizacji regulator powiela sygnał z wejścia analogowego na wyjście prądowe, a w trybie pracy ręcznej jest elektrycznie odcięty od sygnałów z zadajników, dlatego też, zanim regulator zacznie prawidłowo powtarzać sygnał do falowników, musi go dokładnie zmierzyć. Z uwagi na filtracje przeciwzakłóceniowe dokładny pomiar sygnału prądowego z zadajnika zajmuje kilka sekund od momentu jego elektrycznego podłączenia do regulatora, które ma miejsce w tym przełączeniu. W przypadku źle zaprogramowanych falowników (jeśli zamiast lotnego startu mają ustawiony start po całkowitym zatrzymaniu) lub zaprogramowanego zbyt krótkiego czasu zwalniania (poniżej 10 sekund) przy zaniku prądowego sygnału sterującego, przełączenie to może nawet doprowadzić do chwilowego odstawienia falowników. Wówczas należy natychmiast załączyć je ponownie. Przełączenie to nie wymaga dodatkowych operacji.
Przełączanie z trybu synchronizacji do trybu pracy ręcznej jest operacją nie wymagającą żadnych dodatkowych czynności. Przełączenie inaczej niż w powyższym przypadku praktycznie nie powoduje zaniku sygnału sterującego wysyłanego do falowników - elektryczne odcięcie sterownika z obwodu regulacji odbywa się na tyle szybko, że pozostaje właściwie niezauważone przez falowniki.
Przełączanie z trybu synchronizacji do trybu pracy automatycznej może wiązać się z gwałtowną zmianą wysterowania falowników pomp poprzecznych i obiegowych, gdy zadane wartości wysterowań nie są prawidłowo ustawione. Aby przełączenie było łagodne, należy sprawdzić poprawność wszystkich parametrów jeszcze w trybie synchronizacji.
Asysta przy zdalnej zmianie programu regulatora
Część parametrów takich, jak zakresy przyrządów pomiarowych oraz konfiguracje programu takie, jak kolejność wyświetlania parametrów, niektóre progi zapalania lampek alarmowych itp. są trwale zakodowane w programie sterownika. Nie można tego zmienić z poziomu obsługi (programowania parametrów stałych czy paczek czasowych), ponieważ są to zbyt newralgiczne dla działania regulatora wielkości. Takie zmiany występują stosunkowo rzadko. Zmiana programu regulatora zwykle prowadzona jest bezpośrednio przez pracowników firmy Praterm. Polega ona na połączenie notebooka kablem modemowym do RS232/0 sterownika i uruchomienie na notebooku odpowiedniego programu. Ta operacja jednak może też zostać przeprowadzona z wykorzystaniem serwera SZARP, który w normalnej pracy jest podłączony przez RS232/0 do sterownika w celu zbierania i rejestracji danych. Pracownicy firmy Praterm mogą zdalnie - z wykorzystaniem Internetu - na serwerze SZARP uruchomić program do zmiany programu regulatora, fizycznie nie będąc przy sterowniku. Dzięki temu przy ewentualnej konieczności zmiany programu (np. po wymianie uszkodzonego przetwornika pomiarowego na nowy o innym zakresie) możliwa jest szybka operacja zmiany, bez konieczności przyjazdu na miejsce. Zdalna zmiana programu regulatora wymaga pomocy pracowników obsługi znajdującej się bezpośrednio przy sterowniku:
Wartości wyświetlane
| numer | opis |
| stały wyświetlacz | temperatura wody wyjściowej do sieci [°C] |
| nE | Wersja pamięci EPROM: 2313 |
| nP | Wersja programu technologicznego: 6039 |
| 00 | temperatura z tabeli [°C] |
| 01 | temperatura wody w kolektorze za kotłami [°C] |
| 02 | temperatura zewnętrzna [°C] |
| 03 | temperatura zewnętrzna na słońcu [°C] |
| 04 | wysterowanie falownika pompy mieszania gorącego [%] |
| 05 | wysterowanie falownika z zadajnika [%] |
| 10 | temperatura "normalna" (średnia 24-godz.) [°C] |
| 11 | temperatura sterująca [°C] |
| 14 | korekta zadanej mocy kotłów [%] |
| 15 | zadana wartość mnożnika ciśnienia dyspozycyjnego przy temperaturze +12°C [%] |
| 16 | wartość mnożnika ciśnienia dyspozycyjnego przy aktualnej temperaturze [%] |
| 20 | moc minimalna ciepłowni [MW] |
| 21 | moc ciepłowni [MW] |
| 22 | moc maksymalna ciepłowni [MW] |
| 24 | moc maksymalna pracujących kotłów [MW] |
| 30 | aktualny przepływ systemu[t/h] |
| 31 | przepływ z ostatnich 3-ch minut [t/h] |
| 40 | stan analizy kotłow [-] |
| 45 | korekta temperatury odniesienia [°C] |
| 46 | średnia dobowa temperatura wyjściowa [°C] |
| 49 | numer algorytmu (0 - "nowy", 1 - "stary") [-] |
| 50 | przepływ odniesienia przez mieszanie gorące [t/h] |
| 51 | aktualny przepływ przez mieszanie gorące [t/h] |
| 52 | współczynnik przewidywalności [%] |
| 61 | prędkość wiatru |
| 65 | zadana temperatura przed kotłami [°C] |
| 66 | aktualna temperatura przed kotłami [°C] |
| 70 | prędkość wiatru [m/s] |
| 86 | sumaryczna korekta [°C] |
| 90 | temperatura "startu" [°C] |
| 91 | współczynnik wpływu słońca [°C/°C] |
| 92 | współczynnik wpływu wiatru [°C/m/s] |
| 97 | Stan wejść logicznych 1-4 |
| 98 | Stan wejść logicznych 5-8 |
Panele wyświetlaczy
| temperatura wody powrotnej [°C] | temperatura zewnętrzna [°C] |
| przepływ systemu [t/h] | wydajność ciepłowni [MW] |
Wartości stałe
| numer | minimalna wartość | maksymalna wartość | domyślna wartość | opis |
| 00 | 0,0 | 100,0 | 62,0 | temperatura wyjściowa do utrzymania w lato [°C] |
| 15 | 0 | 100 | 70 | zadana wartość mnożnika ciśnienia dyspozycyjnego przy +12°C temperatury odniesienia [%] |
| 45 | -15,0 | 15,0 | 3,0 | korekta do temperatury odniesienia [°C] |
| 49 | 0 | 1 | 0 | numer algorytmu (0 - "nowy", 1 - "stary") [-] |
| 52 | 0 | 100 | 100 | wspolczynnik przewidywalnosci [%] |
| 61 | 0,0 | 10,0 | 10,0 | prędkość wiatru [m/s] |
| 65 | 45,0 | 110,0 | 75,0 | zadana temperatura przed kotłami [°C] |
| 90 | -20,0 | 20,0 | -6,0 | temperatura "startu" [°C] |
| 91 | 0,0 | 1,0 | 0,0 | współczynnik wpływu słońca [°C/°C] |
| 92 | 0,0 | 1,0 | 0,5 | współczynnik wpływu wiatru [°C/m/s] |
| 99 | 0 | 9999 | 0 | kod zabezpieczający = 2366 |
Wejścia analogowe
| numer | opis |
| 01 | przepływ ciepłowni (4..20mA) |
| 02 | przepływ mieszania gorącego (4..20mA) |
| 03 | rezerwa (4..20mA) |
| 04 | rezerwa (4..20mA) |
| 05 | zadajnik prądowy falownika pompy (4..20mA) |
| 06 | rezerwa (4..20mA) |
| 07 | rezerwa (0..200°C) |
| 08 | temperatura wody w kolektorze za kotłami (0..200°C) |
| 09 | temperatura wody powrotnej z sieci (0..200°C) |
| 10 | temperatura wody wyjściowej do sieci (0..200°C) |
| 11 | temperatura zewnętrzna na słońcu (-30..70°C) |
| 12 | temperatura zewnętrzna (-30..70°C) |
Wejścia logiczne
| numer | opis |
| 01 | praca automatyczna |
| 02 | synchronizacja |
| 03 | sezon zimowy |
| 04 | zawór wody gorącej otwarty |
| 05 | zawór wody gorącej zamknięty |
| 06 | rezerwa |
| 07 | rezerwa |
| 08 | rezerwa |
Wyjścia analogowe
| numer | opis |
| 01 | wysterowanie falownika pompy mieszania gorącego |
| 02 | rezerwa |
| 03 | rezerwa |
Wyjścia przekaźnikowe
| numer | opis |
| 01 | praca automatyczna |
| 02 | rezerwa |
| 03 | rezerwa |
| 04 | rezerwa |
| 05 | tryb pracy |
| 06 | sygnalizacja transmisji z komputera |
| 07 | sygnalizacja regulacji |
| 08 | średnia dobowa temperatura na sieć w normie |
| 09 | sygnalizacja braku transmisji |
| 10 | "ocieplenie" |
| 11 | koniec zakresu regulacji przepływem mieszania |
| 12 | ochlodzenie |
| 13 | rezerwa |
| 14 | rezerwa |
| 15 | rezerwa |
| 16 | buczek |
| 17 | rezerwa |
Instrukcja obsługi regulatora Z-Elektronik
Instrukcja obsługi panelu blokad
Deklaracja zgodności CE regulatora Z-Elektronik
Automatically generated by DOCGEN on 2026.01.17 03:20:14
based on /var/szarp/programy/trunk/gniew/2313/1001/siecwyk.c